
一、P級勵磁曲線的測量與檢查應滿足如下要求:
核查電流互感器保護級(P級)準確限值系數是否滿足要求有兩種間接的方法,勵磁曲線測量法和模擬二次負荷法。
1.勵磁曲線測量法
P級繞組的V-I(勵磁)曲線應根據電流互感器銘牌參數確定施加電壓,二次電阻r2可用二次直流電阻r2替代,漏抗x2可估算,電壓與電流的測量用方均根值儀表。電壓等級不同估算。
x2估算值見表1-1:
|
表1-1 x2估算值
|
||||
|
電流互感器額定電壓
|
獨立結構
|
GIS及套管結構
|
||
|
≤35kV
|
66~110kV
|
220~500kV
|
||
|
x2估算值(Ω)
|
0.1
|
0.15
|
0.2
|
0.1
|
例如:
參數:電流互感器額定電壓220kV,被檢繞組變比1000/5A,二次額定負荷50VA,cosΦ=0.8,10P20,則:
額定二次負荷阻抗ZL=(50VA/5A÷5A)(0.8+j0.6)=1.6+j1.2Ω
二次阻抗Z2≈r2+jx2=0.1+j0.2
其中r2 為直流電阻實測值
那么,根據已知銘牌參數“10P20”,在20倍額定電流情況下線圈感應電勢:
E∣20In=20×5|(Z2+ZL)|=100|1.7+j1.4|=100√(1.72+1.42)=220V 。
如果在二次繞組端施加勵磁電壓220V時測量的勵磁電流I0>0.1×20×5A=10A時,則判該繞組準確限值系數不合格。
2.模擬二次負荷法
進行基本誤差試驗時,如果配置相應的模擬二次負荷可間接核對準確限值系數是否滿足要求,例如:
電流互感器銘牌參數同上,在正常的差值法檢測電流互感器基本誤差線路上,將二次負荷Z'L取值改為(20-1)Z2+20ZL取可,即:
Z'L=(20-1)Z2+20ZL=19×(0.1+j0.2)+ 20(1.6+j1.2)=33.9+j27.8Ω (E.0.1)
在接入Z'L時測量額定電流(這里為1000A)時的復合誤差√(f2+δ2%)大于10%,則判為不合格,其中δ單位取厘弧。
注:① 由于間接法測量沒有考慮一次導體及返回導體電流產生的磁場干擾影響,通常間接法測量合格的互感器再用直接法核查,其結果不一定合格;間接法測量不合格的互感器直接法測量其結果基本上不合格,但是間接法測量方法簡單、易行;
②有懷疑時,宜用直接法測量復合誤差,根據測量結果判定是否合格。
二、電流互感器暫態特性的核查應滿足如下要求:額定電壓為330kV及以上電壓等級獨立式、GIS和套管式電流互感器,線路容量為30×104kW及以上容量的母線電流互感器及容量超過120×104kW的變電站帶暫態性能的各種電壓等級的電流互感器,其具有暫態特性要求的繞組應根據銘牌參數,采用低頻法或直流法測量其相關參數,核查是否滿足相關要求。
1.交流法
在二次端子上施加實際正弦波交流電壓,測量相應的勵磁電流,試驗可以在降低的頻率下進行,以避免繞組和二次端子承受不能容許的電壓。
測量勵磁電流應采用峰值讀數儀表,以能與峰值磁通值相對應。
測量勵磁電壓應采用平均值儀表,但刻度為方均根值。
二次匝鏈磁通道Φ,可由頻率fˊ下的實測所加電壓的方均根值Uˊ按下式得出:
Φ=√2/2πf '?Uˊ(Wb) (E.0.2-1)
額定頻率.下的等效電壓方均根值U 為:
U=(2πf/√2)?Φ(V,r.m.s.) (E.0.2-2)
所得勵磁特性曲線為峰值勵磁電流im 與代表峰值通道Φ的額定頻率等效電壓方均根值U的關系曲線。
勵磁電感由上述曲線在飽和磁通Φs的20%至90%范圍內的平均斜率確定:
Lm=Φs/im=(√2)U/(2πfim) (H) (E.0.2-3)
當忽略二次側漏抗時,相應于電阻性總負荷(Ret+Rb)的二次時間常數Ts 可按下式計算:
Ts=Ls/Rs≈Lm/(Ret+Rb) (s) (E.0.2-4)
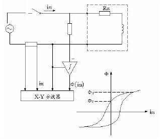
當交流法確定剩磁系數Kr時,需對勵磁電壓積分,見圖1-2,積分的電壓和相應的電流在X-Y示波器上顯示出磁滯回環。如果勵磁電流已是飽和磁通Φs達到的值時,則認為電流過零時的磁通值是剩磁Φr。按定義Φr/Φs=ψr/ψs,由比率便可求出剩磁系數Kr。
2.直流法
直流飽和法是采用某一直流電壓,它能使磁通達到持續為同一值。勵磁電流緩慢上升,意味著受繞組電阻電壓的影響,磁通測量值是在對勵磁的繞組端電壓減去與Reim對應的附加電壓后,再進行積分得出的。典型試驗電路見圖1-3。
測定勵磁特性時,應在積分器復位后立即閉合開關S。記錄勵磁電流和磁通的上升值,直到皆達到恒定時,然后切斷開關S。
磁通Φ(t)和勵磁電流im(t)與時間t的函數關系的典型試驗記錄圖見圖1-4,其中磁通可以用Wb表示,或按公式(E.0.2-2)額定頻率等效電壓方均根值U(t)表示。
勵磁電感(Lm),可取勵磁曲線上一些適當點的除Φ(t)除以相應的im(t)得出,或者當磁通值用等效電壓方均根值U(t)表示時,使用公式(E.0.2-3)。
因為TPS和TPX級電流互感器要求確定Φ(im)特性的平均斜率,故推薦采用X-Y記錄儀。
一旦開關S斷開,衰減的勵磁電流流過二次繞組和放電電阻Rd。隨之磁通值下降,但它在電流為零時,不會降為零。如選取的勵磁電流Im使磁通達到飽和值時,則在電流為零時剩余的磁通值認為是剩磁Φr。
TPS和TPX級電流互感器的鐵心必須事先退磁,退磁的TPY級電流互感器的剩磁系數(Kr)用比率Φr/Φs確定。
對于鐵心未事先退磁的TPY級電流互感器,其剩磁系數(Kr)可用交換二次端子的補充試驗確定。這時的剩磁系數(Kr)計算方法同上,但假定(Φr)為第二次試驗測得的剩磁值的一半。



